
黑龙江产品展示
/ Products Classification 点击展开+一,产品概述
J-SAM-GSTN9311(Ex)手动火灾报警按钮防爆类型为本质安全型,符合GB3836.1-2010《爆炸性环境第1部分:设备通用要求》和GB3836.4-2010《爆炸性环境第4部分:由本质安全型“i”保护的设备》的有关规定,并取得了 防爆产品检验机关颁发的产品防爆合格证书,同时满足国标GB19880-2005《手动火灾报警按钮》的有关规定,主要应用于石油及化工等易燃、易爆场所。
二,产品特点
1.采用拔插式结构设计,安装简单方便。
2.按下报警按钮按片,报警按钮提供的独立输出触点,可通过外接安全栅控制其它设备。
3.报警按钮上的按片在按下后可用专用工具复位。
4.用微处理器实现对消防设备的控制,用数字信号与控制器进行通信,工作稳定可靠,对电磁干扰有良好的抑制能力。
5.地址码为电子编码,可现场改写。
三,技术参数
型号 | J-SAM-GSTN9311(Ex) |
工作电压 | 信号总线电压:总线24V 允许范围:16V~28V |
工作电流 | 监视电流≤0.25mA 报警电流≤0.5mA |
指示灯 | 红色,正常巡检时约3s闪亮一次,报警后点亮 |
防爆标志 | Ex ib IIC T6 Gb |
防爆合格证号 | CE16.2222 |
输出容量 | 额定DC30V/100mA无源输出触点信号,接触电阻≤100m |
启动零件型式 | 可重复使用型 |
启动方式 | 人工按下按片 |
复位方式 | 用专用钥匙复位 |
线制 | 与控制器无极性二线制连接 |
编码方式 | 电子编码(编码范围为1~242) |
使用环境 | 类型:户内 温度:-10℃~+55℃ 相对湿度≤95%,不凝露 |
外形尺寸 | 95.4mm×98.4mm×45.5mm (带底壳) |
外壳防护等级 | IP40 |
壳体材料和颜色 | 防爆ABS,红色 |
重 量 | 约179g(含底壳) |
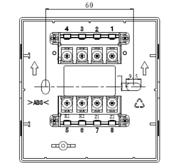
安装孔距 | 60mm |
执行标准 | GB 19880-2005 GB 3836.1-2010 GB 3836.4-2010 |
四,结构特征与工作原理
1.报警按钮外形示意图如下图所示。
2.工作原理
本报警按钮采用按压报警方式,通过机械结构进行自锁,可减少人为误触发现象。报警按钮内置单片机,完成报警检测及与控制器通讯功能。单片机内含EEPROM用于存储地址码、设备类型等信息,地址码可通过黑龙江海湾公司生产的GST-BMQ-1B或GST-BMQ-2型电子编码器进行现场更改。
五,安装与接线
警告:安装设备之前,请切断回路的电源并确认全部底壳已安装牢靠且每一个底壳的连接线极性准确无误。
1.安装前应首先检查外壳是否完好无损,标识是否齐全。
2.安装时只需拔下报警按钮,从底壳的进线孔中穿入电缆并接在相应端子上,再插好报警按钮即可安装好报警按钮,安装孔距为60mm。报警按钮安装采用进线管明装和进线管暗装两种方式,安装示意图如图2所示。报警按钮安装图如下图所示。
进线管明装(左)暗装(右) &安装示意图
3.报警按钮端子示意图
端子示意图
端子说明:
Z1、Z2:无极性信号二总线接线端子。
K1、K2:额定DC30V/100mA无源常开输出端子。
4.电缆均选用截面积≥1.0mm2的本安电缆,且电缆间分布电容不得大于0.083μF,分布电感不得大于4.1mH。
上一篇:没有了
相关服务 / service
地区产品 / city
相关产品 / product
相关新闻 / news
- 黑龙江公共建筑内厨房的排油烟管道设置的防火阀动作温度应为150℃[ 2025-09-28 ]
- 黑龙江稳压泵与稳压罐气压匹配的技术探讨[ 2025-09-22 ]
- 黑龙江细水雾喷头布置间距标准[ 2025-09-22 ]
- 黑龙江避难间内应设置消防软管卷盘、灭火器、消防专线电话和应急广播[ 2025-09-16 ]
- 黑龙江未设置火灾自动报警系统的建筑内,设有防火卷帘、电动挡烟垂壁等需要联动的消防设备,如何处理?[ 2025-09-16 ]
- 黑龙江民用建筑电动汽车充电设施建设消防设计标准[ 2025-09-11 ]
- 黑龙江2025年第三届海湾GST石化危化品消防安全发展论坛[ 2025-09-09 ]
- 黑龙江消防工程安装:全方位防范火灾风险[ 2025-09-09 ]
- 电话:4006-598-119
- 邮箱:1334605518@qq.com
- 地址:苏州市常熟市黄河路275号
- 版权所有:智淼君安(江苏)消防工程技术有限公司
- 海湾消防 www.gstyg.com 网站地图 (XML/TXT)
- ICP备案证书号:苏ICP备19022074号-10
苏公网安备32058102002167号

- 黑龙江关于我们
- 黑龙江产品展示
- 黑龙江火灾自动报警系统
- 黑龙江气体灭火系统
- 黑龙江电气火灾监控系统
- 黑龙江消防电源监控系统
- 黑龙江防火门监控系统
- 黑龙江应急照明疏散系统
- 黑龙江极早期空气采样系统
- 黑龙江消防余压监控系统
- 黑龙江可燃气体监控系统
- 黑龙江智慧消防物联网系统
- 黑龙江涉外消防设备
- 黑龙江空气采样探测器
- 黑龙江消防水炮系统
- 黑龙江其它配件
- 黑龙江联网及通讯接口
- 黑龙江海湾消防技术视频
- 图探系统
- 黑龙江新闻中心
- 黑龙江技术文章